明阳智能获得发明专利授权:“一种陆上风力发电机组刹车盘用清洁装置”

图片来源于网络,如有侵权,请联系删除
证券之星消息,根据天眼查APP数据显示明阳智能(601615)新获得一项发明专利授权,专利名为“一种陆上风力发电机组刹车盘用清洁装置”,专利申请号为CN202511422787.5,授权日为2026年2月27日。
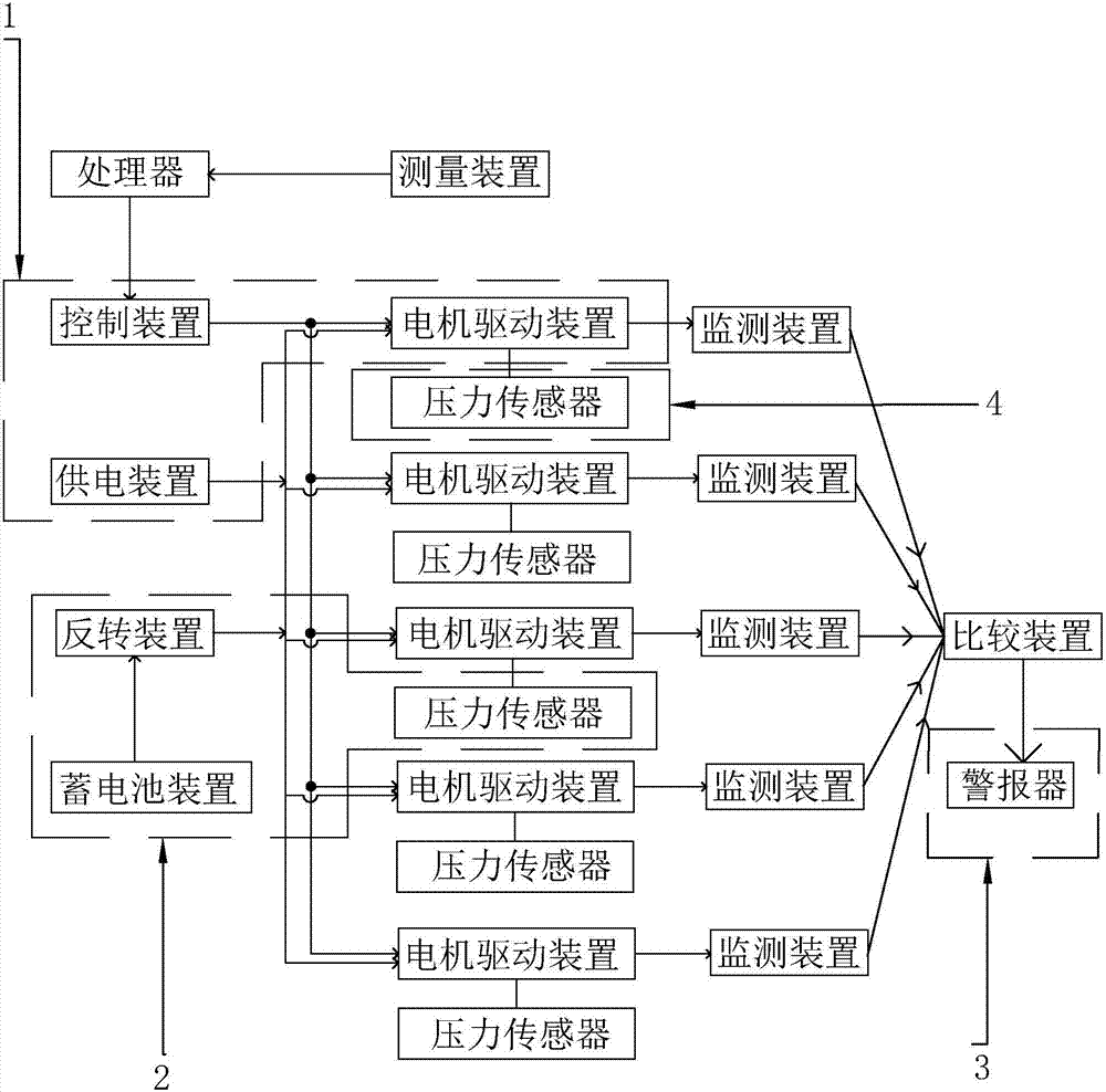
专利摘要:本发明公开了风力发电技术领域的一种陆上风力发电机组刹车盘用清洁装置,包括刹车盘本体与两组对称设置于其两侧的清洁单元,每组所述清洁单元的内部均设置有清洁轮,每组清洁单元的顶端均设置有传动单元,每组清洁单元的内部一侧均设置有清理单元。本发明通过在刹车盘的两侧对称设置两组清洁单元进行对清洁操作,每组清洁单元内均包含有清洁轮与传动单元,清洁轮通过与传动单元的配合,将刹车盘转动的力输送到清洁轮上,使得清洁轮能够以转动的方式进行对刹车盘外壁的摩擦清洁,避免清洁轮单一位置一直与刹车盘接触而造成油污吸附过量与清洁效果差的问题发生。
今年以来明阳智能新获得专利授权29个,较去年同期增加了190%。结合公司2025年中报财务数据,2025上半年公司在研发方面投入了4.48亿元,同比增36.75%。
通过天眼查大数据分析,明阳智慧能源集团股份公司共对外投资了153家企业,参与招投标项目2558次;财产线索方面有商标信息101条,专利信息1996条,著作权信息230条;此外企业还拥有行政许可155个。
数据来源:天眼查APP
以上内容为证券之星据公开信息整理,由AI算法生成(网信算备310104345710301240019号),不构成投资建议。
目录 返回
首页
